PSR-CE 系列經濟款菲尼克斯安全繼電器
l PSR-CE1 適用于急停、行程開關、安全門鎖、拉繩開關等“常閉觸點型傳感器”監控
l PSR-CE2 適用于安全光幕、激光掃描儀、非接觸式感應開關(OSSD)等“24V DC有源信號輸出傳感器”監控
l PSR-CE3 適用于上述所有傳感器
l PSR-CE2、PSR-CE3 具有帶監控的手動復位功能
l ***高符合 Cat. 4,PL e(EN ISO 13849-1)、SIL 3(EN 61508)、SILCL 3(EN 62061)
l 輸出為3個常開觸點、1個常閉觸點
l 模塊寬度22.5mm,可插拔式螺釘端子


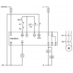
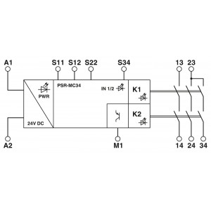
菲尼克斯繼電器用于急停和安全門的安全繼電器,滿足SILCL 3,類別 4,PLe,單通道或雙通道運行,自動或手動,監控起動,交叉電路檢測,3個啟用電流路徑,US = 24VDC,插拔式螺釘連接器
一、產品屬性
|
產品類型
|
安全繼電器
|
|
應用
|
急停按鈕
|
|
安全門
|
|
電磁開關
|
|
發送應答機
|
|
繼電器型號
|
帶機械聯鎖觸點的機電式繼電器,符合IEC/EN 61810-3標準
|
二、電氣特性
|
額定條件下的***大功耗
|
6.1 W ()
|
|
額定操作模式
|
100 %符合條件
|
|
額定絕緣電壓
|
250 V AC
|
|
額定絕緣電壓
|
250 V AC
|
|
額定過電壓/絕緣
|
請見章節“絕緣配合”
|
三、電源
|
名稱
|
A1/A2
|
|
額定控制電路電源電壓 US
|
20.4 V DC 26.4 V DC
|
|
額定控制電路電源電壓US
|
24 V DC -15 % / +10 %
|
|
額定控制電源電流IS
|
典型值 84 mA (US時)
|
|
US時的功耗
|
典型值 2 W
|
|
沖擊電流
|
典型值 5 A (Δt = 200 µs Us時)
|
|
延遲時間
|
1 ms (Us電壓驟降時)
|
|
保護電路
|
串聯保護,防止極性反轉; 抑制二極管
|
三、特性
|
安全數據
|
|
停止類別
|
0
|
|
安全數據: EN ISO 13849
|
|
分類
|
4
|
|
性能等級(PL)
|
e (4 A DC13;5 A AC15;8760次開關循環/年)
|
|
安全數據: IEC 61508 - 高要求
|
|
安全完整性水平(SIL)
|
3
|
|
每小時危險故障可能性(PFHD)
|
1.5 x 10-9 (4 A DC13;5 A AC15;8760次開關循環/年)
|
|
認證測試周期
|
240 月
|
|
使用周期
|
240 月
|
|
安全數據: IEC 61508 - 低要求
|
|
安全完整性水平(SIL)
|
3
|
|
所需求的危險故障可能性(PFHAVG)
|
1.47 x 10-4
|
|
認證測試周期
|
60 月
|
|
使用周期
|
240 月
|
五、尺寸
|
寬度
|
12.5 mm
|
|
高度
|
112.2 mm
|
|
深度
|
114.5 mm
|
專業銷售菲尼克斯交換機 、菲尼克斯繼電器、菲尼克斯浪涌保護器等。歡迎來電咨詢!18616911399